27+ übersetzung Kurbelwelle Nockenwelle

Transam Gta 5 7 Als 383er Stroker Erkennung Verifizierung

Blog Archives Hereefil

Volvo D24 Handbuch

Https Encrypted Tbn0 Gstatic Com Images Q Tbn 3aand9gctatjs5avxwbd 87ze6xoua6jzo1wltwprijg Usqp Cau

Reparaturhandbuch Repair Manual Type 655 95 Mototribu

Ride And Read News By Madness Photography Onno Berserk

Ride And Read News By Madness Photography Onno Berserk

A Abkzg Englisch Hersteller Deutsch A C Air Ford

2

Malossi Universe 2012 2013

Calameo Wt 180

Restaurierung Jaguar E Type Serie 1 5 Ots 1968 Februar 2016

Manfred S Tr1 Discussion Boards Print Page

Ride And Read News By Madness Photography Onno Berserk

Volvo D24 Handbuch

Ride And Read News By Madness Photography Onno Berserk

Nanno Baut Einen Neuen Motor Fur Die Alltags Tr1 Tr1 Discussion

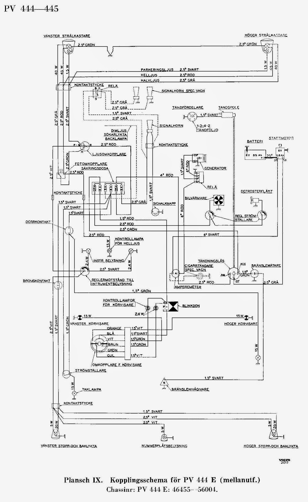
Technical Data Pv444

Davids Mini Restauration 96er Spi Seite 12

Zwischen der nockenwellen und der kurbelwellenstellung sagte er liegt eine differenz von 2.

übersetzung kurbelwelle nockenwelle. Im zylinderkopf sind elemente der motorsteuerung nockenwelle ein und auslassventil sowie die zündkerzen beim dieselmotor die einspritzdüsen. Die berechnung von drehmoment m und drehzahl n die von getrieben übertragen und verändert werden erfolgt über das verhältnis der zähnezahlen z der zahnräder dem übersetzungsverhältnis i. Unterscheidung stirnrad kette und zahnriemen. Die nockenwelle ist ein maschinenteil des verbrennungsmotors. Concept for pistons in highspeed passenger car diesel engines. Die kurbelwelle aus geschmiedetem stahl und eine nockenwelle mit großem durchmesser läuft der motor zuverlässig bis zur nächsten instandsetzung. 2004 mahle develops and constructs its first complete engine.

Das treibende zahnrad ist z 1 das getriebene zahnrad z 2 es gilt. Die falschen wörter sind hervorgehoben. Viele übersetzte beispielsätze mit kurbelwellen nockenwellen englisch deutsch wörterbuch und suchmaschine für millionen von englisch übersetzungen. Die nockenwelle wird von der kurbelwelle über zahnräder zahnriemen oder eine steuerkette angetrieben. Viele übersetzte beispielsätze mit nockenwelle. 2007 1 2 l mahle downsizing engine as demonstrator for forward looking engine technology with 144 kw power output and up to 30 percent less fuel consumption. Scheibenfeder kurbelwelle vorn r51 3 r69s und kurbelwelle hinten r24 r25 2 nockenwelle r50 5 ulismotorradladen de m030b 51480 wood ru ff k ey for crankshaft r5 1 3 6 9s fr on t crank sh af t r ea r r2 4 r2 5 2 camshaft r5 0 5.

Kein gutes beispiel für die übersetzung oben. 2003 first all plastic oil filter in the world. Kurbelwelle zu nockenwelle verhaltnis. Dict cc übersetzungen für nockenwelle im englisch deutsch wörterbuch mit echten sprachaufnahmen illustrationen beugungsformen. In standardbauweise liegen nockenwellen parallel zur kurbelwelle jedoch sind auch anordnungen von nockenwellen die senkrecht zur kurbelwelle stehen realisiert worden zum beispiel bei chater lea motorrädern und konstruktionen von richard küchen etwa für den zündapp motorradprototyp ss 600. übersetzungsverhältnis kurbelwelle nockenwelle.

Davids Mini Restauration 96er Spi Seite 12

A Abkzg Englisch Hersteller Deutsch A C Air Ford

Blog Archives Hereefil

Davids Mini Restauration 96er Spi Seite 12

Supercharger Archiv Blacklandy

Vom Wrack Zum Schmuckstuck Restaurierung Meines Peugeot 301 D

Ride And Read News By Madness Photography Onno Berserk

Ride And Read News By Madness Photography Onno Berserk

Motorex Mindmeister Mindmap

Cider101 S Thunderace Projects

Ride And Read News By Madness Photography Onno Berserk

Bugkeeper Drehmoment Oder Drehorgel

Honda Cb 550 F Darf S Etwas Mehr Leistung Sein Caferacer

Ride And Read News By Madness Photography Onno Berserk

Blog Archives Hereefil

Ride And Read News By Madness Photography Onno Berserk

A Abkzg Englisch Hersteller Deutsch A C Air Ford

7ihg843xqgrmlm

Open Jdm The Streets Of Zurich City Tuning Idee Mehr Power

Restaurierung Jaguar E Type Serie 1 5 Ots 1968 Februar 2016

Grosser Lernwortschatz Englisch 34m2m6r8ozn6

63834766 Nimbus Inline 4 Motorcycle Service Repair Manual 1934 60

Bugkeeper Drehmoment Oder Drehorgel

Grosser Lernwortschatz Englisch 34m2m6r8ozn6

Manfred S Tr1 Discussion Boards Print Page

7ihg843xqgrmlm

Motorex Mindmeister Mindmap

Yamaha Nannos Traktor Alltags Tr1 Seite 4 Caferacer Forum De

Calameo Vetus Motoren Techn Ausrustung

Https Link Springer Com Content Pdf 10 1007 2f978 3 8348 9910 1 Pdf

Manfred S Tr1 Discussion Boards Print Page

Vom Wrack Zum Schmuckstuck Restaurierung Meines Peugeot 301 D

Nanno Baut Einen Neuen Motor Fur Die Alltags Tr1 Tr1 Discussion

Ride And Read News By Madness Photography Onno Berserk

Bugkeeper December 2013

Ride And Read News By Madness Photography Onno Berserk

A Abkzg Englisch Hersteller Deutsch A C Air Ford

A Abkzg Englisch Hersteller Deutsch A C Air Ford

Nanno Baut Einen Neuen Motor Fur Die Alltags Tr1 Tr1 Discussion

Pleuel Krumm Weil Kopfdichtung Geplatzt Ist By Race Nfuntv

Supercharger Archiv Blacklandy

Ride And Read News By Madness Photography Onno Berserk

Nanno Baut Einen Neuen Motor Fur Die Alltags Tr1 Tr1 Discussion

Bmw Swt Sports Light Enduro Archiv 2 Ventiler De

Bugkeeper December 2013

Xjr 1300 1999 Werkstatthandbuch

Nanno Baut Einen Neuen Motor Fur Die Alltags Tr1 Tr1 Discussion

Ride And Read News By Madness Photography Onno Berserk

2

Manfred S Tr1 Discussion Boards Print Page

Davids Mini Restauration 96er Spi Seite 12

Oldtimer Guide 2016 By Medianet Issuu

Dictionary Of English Abbreviations With

Davids Mini Restauration 96er Spi Seite 12

Davids Mini Restauration 96er Spi Seite 12

Open Jdm The Streets Of Zurich City Tuning Idee Mehr Power

Transam Gta 5 7 Als 383er Stroker Erkennung Verifizierung

Pleuel Fireball Suche

Blog Archives Hereefil

Motorex Mindmeister Mindmap

Nanno Baut Einen Neuen Motor Fur Die Alltags Tr1 Tr1 Discussion

Ride And Read News By Madness Photography Onno Berserk

Restaurierung Jaguar E Type Serie 1 5 Ots 1968 Februar 2016

Malossi Universe 2012 2013

Https Link Springer Com Content Pdf 10 1007 2f978 3 8348 9910 1 Pdf

Davids Mini Restauration 96er Spi Seite 12

Project Tempo December 2014

Ride And Read News By Madness Photography Onno Berserk

Calameo Diccionario Tecnico Aleman Espanol

Manfred S Tr1 Discussion Boards Print Page

Ride And Read News By Madness Photography Onno Berserk

Ride And Read News By Madness Photography Onno Berserk

Yamaha Nannos Traktor Alltags Tr1 Seite 4 Caferacer Forum De

Manfred S Tr1 Discussion Boards Print Page

Nanno Baut Einen Neuen Motor Fur Die Alltags Tr1 Tr1 Discussion

Cider101 S Thunderace Projects

Davids Mini Restauration 96er Spi Seite 12

A Abkzg Englisch Hersteller Deutsch A C Air Ford

Ride And Read News By Madness Photography Onno Berserk

Restaurierung Jaguar E Type Serie 1 5 Ots 1968 Februar 2016

Nanno Baut Einen Neuen Motor Fur Die Alltags Tr1 Tr1 Discussion

Restaurierung Jaguar E Type Serie 1 5 Ots 1968 Februar 2016

Restaurierung Jaguar E Type Serie 1 5 Ots 1968 Februar 2016

Manfred S Tr1 Discussion Boards Print Page

Dictionary Of English Abbreviations With

Ride And Read News By Madness Photography Onno Berserk

Batterie Yuasa 12v 11 Ah Yb10l Bp Mit Wartung Maxiscoot Com

Restaurierung Jaguar E Type Serie 1 5 Ots 1968 Februar 2016

Ride And Read News By Madness Photography Onno Berserk

Bugkeeper Drehmoment Oder Drehorgel

Ride And Read News By Madness Photography Onno Berserk

Reparaturhandbuch Repair Manual Type 655 95 Mototribu

Supercharger Archiv Blacklandy

Supercharger Archiv Blacklandy

Honda Cb 550 F Darf S Etwas Mehr Leistung Sein Caferacer

Manfred S Tr1 Discussion Boards Print Page

Bugkeeper December 2013

Restaurierung Jaguar E Type Serie 1 5 Ots 1968 Februar 2016

Davids Mini Restauration 96er Spi Seite 12

Technical Data Pv444

Manfred S Tr1 Discussion Boards Print Page

Ride And Read News By Madness Photography Onno Berserk

Blog Archives Hereefil

7ihg843xqgrmlm

Oldtimer Guide 2016 By Medianet Issuu

Ride And Read News By Madness Photography Onno Berserk

Ride And Read News By Madness Photography Onno Berserk

Davids Mini Restauration 96er Spi Seite 12

Nanno Baut Einen Neuen Motor Fur Die Alltags Tr1 Tr1 Discussion

Malossi Universe 2012 2013

Bugkeeper Drehmoment Oder Drehorgel

Drehzahlmesser Und Anzeigen Die Verschiedenen

Restaurierung Jaguar E Type Serie 1 5 Ots 1968 Februar 2016

Davids Mini Restauration 96er Spi Seite 12

Ride And Read News By Madness Photography Onno Berserk

Buschtaxi Net 1hz Halber Zahnriemen

Cider101 S Thunderace Projects

Https Link Springer Com Content Pdf 10 1007 2f978 3 8348 9910 1 Pdf

Reparaturhandbuch Repair Manual Type 655 95 Mototribu

Man L32 40df Technical Documentation Engine Operating

Bugkeeper Drehmoment Oder Drehorgel

Restaurierung Jaguar E Type Serie 1 5 Ots 1968 Februar 2016

Cider101 S Thunderace Projects

Ride And Read News By Madness Photography Onno Berserk

Manfred S Tr1 Discussion Boards Print Page

Batterie Yuasa 12v 11 Ah Yb10l Bp Mit Wartung Maxiscoot Com

Cider101 S Thunderace Projects

Ride And Read News By Madness Photography Onno Berserk

Calameo Wt 180

Https Encrypted Tbn0 Gstatic Com Images Q Tbn 3aand9gctatjs5avxwbd 87ze6xoua6jzo1wltwprijg Usqp Cau

Volvo D24 Handbuch

Davids Mini Restauration 96er Spi Seite 12

Ride And Read News By Madness Photography Onno Berserk

Honda Cb 550 F Darf S Etwas Mehr Leistung Sein Caferacer

Ride And Read News By Madness Photography Onno Berserk

Manfred S Tr1 Discussion Boards Print Page

Volvo D24 Handbuch

Volvo D24 Handbuch

A Abkzg Englisch Hersteller Deutsch A C Air Ford

Calameo Wt 180

Ride And Read News By Madness Photography Onno Berserk

A Abkzg Englisch Hersteller Deutsch A C Air Ford

Project Tempo December 2014

Manfred S Tr1 Discussion Boards Print Page

Vom Wrack Zum Schmuckstuck Restaurierung Meines Peugeot 301 D

Ride And Read News By Madness Photography Onno Berserk

2

Man L32 40df Technical Documentation Engine Operating

Manfred S Tr1 Discussion Boards Print Page

Cider101 S Thunderace Projects

Bugkeeper December 2013

Nanno Baut Einen Neuen Motor Fur Die Alltags Tr1 Tr1 Discussion

Open Jdm The Streets Of Zurich City Tuning Idee Mehr Power

Opel Kadett Mit Bildern Opel Kadett C

Cider101 S Thunderace Projects

Restaurierung Jaguar E Type Serie 1 5 Ots 1968 Februar 2016

Dictionary Of English Abbreviations With

Nanno Baut Einen Neuen Motor Fur Die Alltags Tr1 Tr1 Discussion

Vom Wrack Zum Schmuckstuck Restaurierung Meines Peugeot 301 D

Manfred S Tr1 Discussion Boards Print Page

2

Vom Wrack Zum Schmuckstuck Restaurierung Meines Peugeot 301 D

Manfred S Tr1 Discussion Boards Print Page

Ride And Read News By Madness Photography Onno Berserk

Manfred S Tr1 Discussion Boards Print Page

Restaurierung Jaguar E Type Serie 1 5 Ots 1968 Februar 2016

Buschtaxi Net 1hz Halber Zahnriemen

Supercharger Archiv Blacklandy

Bugkeeper 2013

Hyundai Ix20 Bedienungsanleitung Pdf

Ride And Read News By Madness Photography Onno Berserk

A Abkzg Englisch Hersteller Deutsch A C Air Ford

Transam Gta 5 7 Als 383er Stroker Erkennung Verifizierung

Calameo Vetus Motoren Techn Ausrustung